您好!欢迎光临苏州新能健电气有限公司网站!
服务热线:150 6241 6518
网站首页
关于我们
公司简介
知识产权
公司宗旨
公司团队
团队照片
产品展示
优势配件
产品展示
成功案例
新闻资讯
公司新闻
行业新闻
我们的优势
经验优势
改造方案
检测能力
联系我们
网站首页
∷
产品展示
∷
产品展示
SERVICE
产品展示
优势配件
产品展示
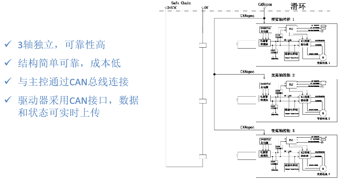
三柜式低压交流变桨控制系统
发布时间:2025-05-22
2
次浏览
上一篇:
六柜式高压交流变桨控制系统
下一篇:
直流变桨控制系统
Copyright © 版权所有:苏州新能健电气有限公司 备案号:
苏ICP备2025177820号
技术支持:
百壹游网络
服务热线
服务热线
150 6241 6518
微信咨询
返回顶部